申請日2017.08.17
公開(公告)日2017.10.17
IPC分類號C02F9/06; C02F103/18; C02F101/10; C02F101/14
摘要
本發明公開了一種火力發電廠脫硫廢水的零排放處理工藝,包括以下步驟:1)反應池反應;2)電解處理;3)通過高效沉淀一體設備處理;4)通過1#電驅動膜裝置處理,得到富含SO42‑的1#淡室料液和富含Cl‑的1#濃室料液;5)通過脫硫島系統對1#淡室料液處理;6)通過2#電驅動膜裝置對1#濃室料液處理得到2#濃室料液和2#淡室料液;7)通過4#電驅動膜裝置對2#淡室料液處理得到4#淡室料液和4#濃室料液;8)通過3#電驅動膜裝置對2#淡室料液處理。本發明通過化學反應+電化學裝置+高效沉淀一體設備+一多價分離電驅動膜+濃縮電驅動膜+雙極膜組合工藝可回用脫硫廢水中90%以上的水分,同時又能利用廢水中的Na2SO4和NaCl,生產石膏無需采購處理過程中的酸和堿。

利要求書
1.一種火力發電廠脫硫廢水的零排放處理工藝,其特征在于,包括以下步驟:
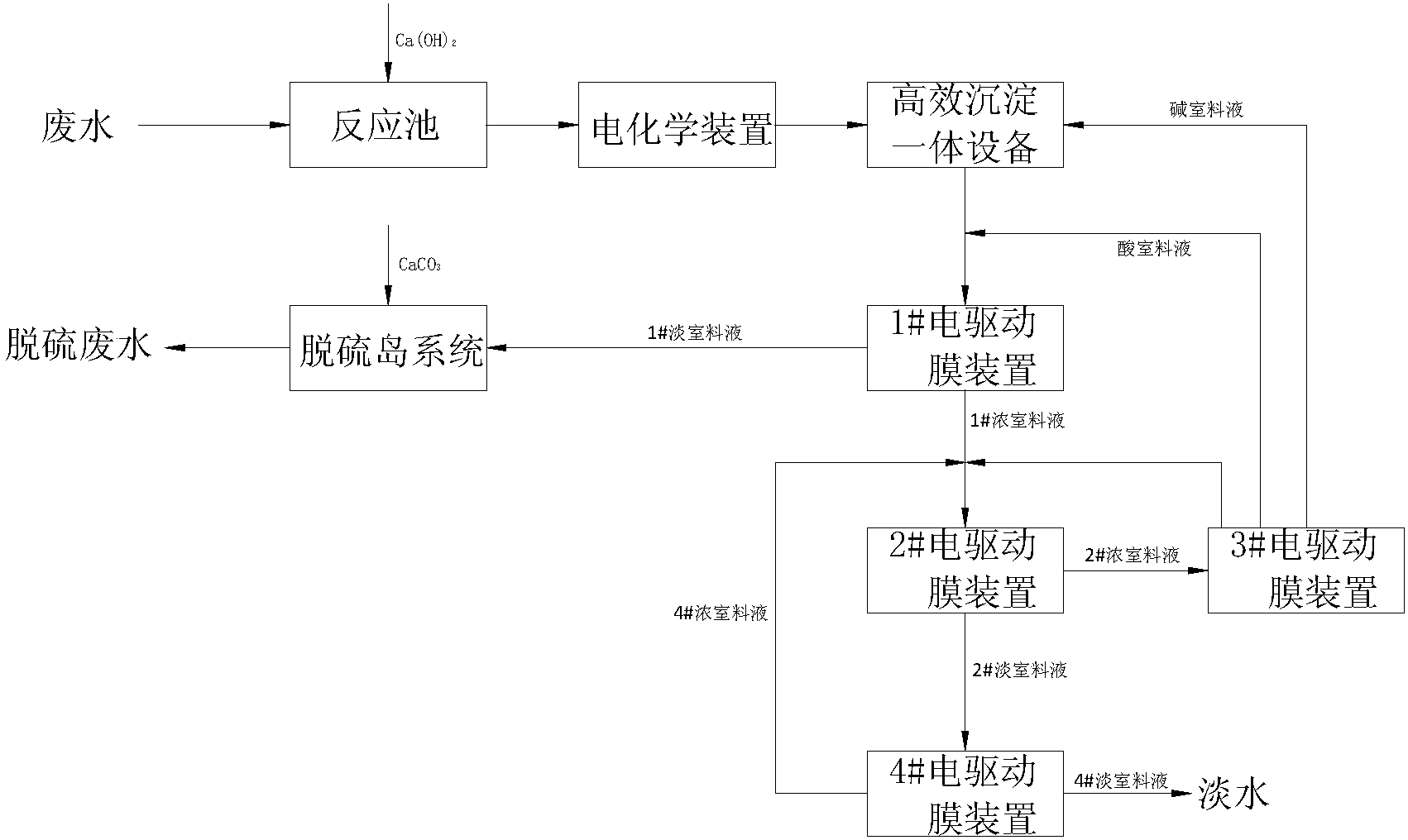
1)、將廢水送入反應池中,并投加Ca(OH)2進行反應,去除廢水中含有的F-、部分SO42-和Mg2+;
2)、將步驟1)處理過的廢水進行電解處理,進一步去除Mg2+,降低廢水中的NaCl和CODCr濃度,電解產生的微小氣泡能起氣浮效果,提高水質懸浮物的去除效果;
3)、將步驟2)處理過的廢水送入高效沉淀一體設備,通過投加NaOH,鼓入空氣中的CO2,去除廢水中的Mg2+和Ca2+,使廢水的總硬度在20mg/L以下,高效沉淀一體設備出水通過投加HCl調節pH至7.0-9.0;
4)、將步驟3)處理過的廢水送入1#電驅動膜裝置,通過1#電驅動膜裝置的處理使得廢水中的Cl-和SO42-分離,得到富含SO42-的1#淡室料液和富含Cl-的1#濃室料液;
5)、將步驟4)得到的1#淡室料液送入脫硫島系統,通過與脫硫島漿液中的Ca2+反應形成CaSO4而去除SO42-,得到脫硫廢水;
6)、將步驟4)得到的1#濃室料液送入2#電驅動膜裝置進行濃縮處理,得到2#濃室料液和2#淡室料液;
7)、將步驟6)得到的2#淡室料液送入4#電驅動膜裝置進行凈化處理,得到4#淡室料液和4#濃室料液,4#淡室料液為淡水,4#濃室料液為1.5~2.0%濃度的鹽水,4#濃室料液返回至步驟6)中2#電驅動膜裝置的進水端;
8)、將步驟6)得到的2#淡室料液送入3#電驅動膜裝置進行電解處理,電解后鹽室的鹽水濃度達到步驟6)中2#電驅動膜裝置進水端的濃度后回流至2#電驅動膜裝置進水端,堿室料液返回至步驟3)中用于高效沉淀一體設備的反應區加藥,酸室料液返回至步驟3)中高效沉淀一體設備出水的pH回調至7.0-9.0。
2.根據權利要求1所述的一種火力發電廠脫硫廢水的零排放處理工藝,其特征在于,所述步驟1)中反應池用于投加的Ca(OH)2與廢水中的F-、SO42-、Mg2+反應形成不溶性物質,反應池內設有機械攪拌設備和高效曝氣設備,用于提高反應池內廢水的反應效率。
3.根據權利要求1或2所述的一種火力發電廠脫硫廢水的零排放處理工藝,其特征在于,所述步驟2)中采用電化學裝置對廢水進行電解,所述的電化學裝置包括電極、整流器、池體設備和電纜,所述的電極為為含鐵的鋼材。
4.根據權利要求3所述的一種火力發電廠脫硫污水的零排放處理工藝,其特征在于,所述的電化學裝置在運行過程中隨著整流器輸出電流的升高,電極不斷溶解形成Fe2+,在廢水中起到絮凝橋架作用,陰極產生的NaOH能進一步去除廢水中的Mg2+,產生的H2在廢水中有氣浮效果,能提高廢水中懸浮物的去除率,陽極產生的Cl2能氧化廢水中的還原性物質和大部分有機物,降低廢水中的CODCr,提高后續處理系統的穩定性。
5.根據權利要求4所述的一種火力發電廠脫硫廢水的零排放處理工藝,其特征在于,所述步驟3)中的高效沉淀一體設備設有藥劑投加區、反應區和沉淀區,所述的藥劑投加區設有NaOH投加入口,所述高效沉淀一體設備的出水管道設有HCl投加入口。
6.根據權利要求5所述的一種火力發電廠脫硫廢水的零排放處理工藝,其特征在于,所述步驟4)中的1#電驅動膜裝置為一多價離子分離電驅動膜裝置,所述步驟6)中的2#電驅動膜裝置為采用均相離子交換膜的濃縮電驅動膜裝置,所述步驟8)中的3#電驅動膜裝置為雙極膜裝置,所述步驟7)中的4#電驅動膜裝置為采用均相離子交換膜的濃縮電驅動膜裝置。
7.根據權利要求6所述的一種火力發電廠脫硫廢水的零排放處理工藝,其特征在于,所述的1#電驅動膜裝置對高效沉淀一體設備出水進行分鹽處理,得到以富含NaCl的1#濃室料液和富含Na2SO4的1#淡室料液,所述的1#淡室料液送至脫硫島系統,與脫硫島系統的循環漿液中的Ca2+反應形成CaSO4而去除SO42-。
8.根據權利要求7所述的一種火力發電廠脫硫廢水的零排放處理工藝,其特征在于,所述的3#電驅動膜裝置電解處理后,形成的酸室料液為2.5mol/L濃度的HCl溶液,堿室料液為3.2mol/L濃度的NaOH溶液。
說明書
一種火力發電廠脫硫廢水的零排放處理工藝
技術領域
本發明涉及火力發電廠脫硫廢水處理領域,尤其是涉及一種火力發電廠脫硫廢水的零排放處理工藝。
背景技術
目前,在火力發電廠各種脫硫方式中,鍋爐煙氣濕法脫硫因其脫硫效率高而占有越來越大的比例,但該工藝的缺點是要產生廢水,廢水的pH值為5~6,同時含有大量的懸浮物(石膏顆粒、SO2、Al和鐵的氫氧化物)、氟化物和As、Cd、Cr、Cu、Hg、Ni、Pb、Sb、Se、Sn、Zn等重金屬元素,國內電廠脫硫多采用濕式石灰石-石膏法處理工藝。煙氣中含有少量從原煤中帶來的F-和Cl-及各種雜質,進入脫硫吸收塔后被洗滌下來并進入漿液,F-與漿液中的鋁聯合作用對脫硫吸收劑石灰石的溶解產生屏蔽影響,致使石灰石溶解性減弱,脫硫效率降低;同時,Cl-濃度過高對吸收塔系統和結構有腐蝕作用。因此,石灰石-石膏濕法煙氣脫硫過程通常需要排出一部分濾液水(吸收塔漿液經脫水后產生)作為脫硫廢水,以達到控制Cl-、F-離子濃度并維持吸收塔物質平衡的目的。因為水質特殊,污染性強,所以脫硫廢水必須經過單獨處理才能排放,否則會給環境造成很大的污染。另外,為了提高水資源的綜合利用率,電廠一般會將反滲透濃水,循環系統排污水等各類排水作為濕法煙氣脫硫系統工藝的水源。脫硫廢水成為燃煤電廠系統末端水質比較惡劣的廢水。因此,對脫硫廢水進行深度處理,實現脫硫廢水“零排放”已成為燃煤電廠規劃設計、環保升級改造工作面臨的新挑戰。
如今國內火力發電廠鍋爐煙氣脫硫廢水“零排放”處理技術主要有河源電廠脫硫廢水“零排放”系統、三水恒益電廠脫硫廢水處理系統、華能長興電廠脫硫廢水處理系統和國電漢川電廠脫硫廢水“零排放”系統。其中,河源電廠脫硫廢水“零排放”系統采用的是四效蒸發結晶系統,于2009年12月18日投入運行至今達7年,為國內首創,系統成熟可靠,產水達到回用水質標準,產生污泥為制磚原料,結晶鹽為印染廠所用,據計算,噸水處理蒸汽耗量300kg,電耗30kWh;三水恒益電廠脫硫廢水處理系統于2012年投運至今達4年,運行穩定,出水水質達到循環冷卻水水質要求,由于預處理簡化,所產結晶鹽為雜鹽,作為固廢處理,據計算,噸水處理蒸汽耗量89.21kg,電耗26.63kWh;華能長興電廠脫硫廢水處理系統采用正滲透技術,于2015年4月5日調試結束,結晶鹽主要成分為NaCl和Na2SO4,純度大于95%,目前正在研究改造該系統,欲提高NaCl純度,為綜合利用提供條件,據計算,噸水處理蒸汽耗量90kg,電耗8.3kWh;國電漢川電廠脫硫廢水“零排放”系統采用的是“TMF軟化+NF分鹽+SWRO+DTRO+MVR”工藝路線,目前正處于調試階段。上述4條脫硫廢水處理工藝路線均有各自的優勢和劣勢,但都存在如下問題:1)預處理藥劑軟化加藥成本高,據計算,噸水軟化藥劑成本在20-30元/m3左右;2)蒸發之后的結晶鹽純度較難保證,純度低時只能作為固廢(危廢)處理,增加噸水處理費用;3)蒸發結晶處理成本高,蒸汽耗量及電耗高,處理成本高等。為了克服上述各種工業應用工藝路線實際存在的缺陷,本發明專門提出一條具有軟化藥劑成本低、無需蒸發結晶等優點的脫硫廢水“零排放”工藝路線。
發明內容
針對上述問題,本發明提供了一種火力發電廠脫硫廢水的零排放處理工藝,有效解決背景技術中指出的問題。
本發明的技術方案如下:
一種火力發電廠脫硫廢水的零排放處理工藝,包括以下步驟:
1)、將廢水送入反應池中,并投加Ca(OH)2進行反應,去除廢水中含有的F-、部分SO42-和Mg2+;
2)、將步驟1)處理過的廢水進行電解處理,進一步去除Mg2+,降低廢水中的NaCl和CODCr濃度,電解產生的微小氣泡能起氣浮效果,提高水質懸浮物的去除效果;
3)、將步驟2)處理過的廢水送入高效沉淀一體設備,通過投加NaOH,鼓入空氣中的CO2,去除廢水中的Mg2+和Ca2+,使廢水的總硬度在20mg/L以下,高效沉淀一體設備出水通過投加HCl調節pH至7.0-9.0;
4)、將步驟3)處理過的廢水送入1#電驅動膜裝置,通過1#電驅動膜裝置的處理使得廢水中的Cl-和SO42-分離,得到富含SO42-的1#淡室料液和富含Cl-的1#濃室料液;
5)、將步驟4)得到的1#淡室料液送入脫硫島系統,通過與脫硫島漿液中的Ca2+反應形成CaSO4而去除SO42-,得到脫硫廢水;
6)、將步驟4)得到的1#濃室料液送入2#電驅動膜裝置進行濃縮處理,得到2#濃室料液和2#淡室料液;
7)、將步驟6)得到的2#淡室料液送入4#電驅動膜裝置進行凈化處理,得到4#淡室料液和4#濃室料液,4#淡室料液為淡水,4#濃室料液為1.5~2.0%濃度的鹽水,4#濃室料液返回至步驟6)中2#電驅動膜裝置的進水端;
8)、將步驟6)得到的2#淡室料液送入3#電驅動膜裝置進行電解處理,電解后鹽室的鹽水濃度達到步驟6)中2#電驅動膜裝置進水端的濃度后回流至2#電驅動膜裝置進水端,堿室料液返回至步驟3)中用于高效沉淀一體設備的反應區加藥,酸室料液返回至步驟3)中高效沉淀一體設備出水的pH回調至7.0-9.0。
作為優選,所述步驟1)中反應池用于投加的Ca(OH)2與廢水中的F-、SO42-、Mg2+反應形成不溶性物質,反應池內設有機械攪拌設備和高效曝氣設備,用于提高反應池內廢水的反應效率。
作為優選,所述步驟2)中采用電化學裝置對廢水進行電解,所述的電化學裝置包括電極、整流器、池體設備和電纜,所述的電極為為含鐵的鋼材。
作為優選,所述的電化學裝置在運行過程中隨著整流器輸出電流的升高,電極不斷溶解形成Fe2+,在廢水中起到絮凝橋架作用,陰極產生的NaOH能進一步去除廢水中的Mg2+,產生的H2在廢水中有氣浮效果,能提高廢水中懸浮物的去除率,陽極產生的Cl2能氧化廢水中的還原性物質和大部分有機物,降低廢水中的CODCr,提高后續處理系統的穩定性。
作為優選,所述步驟3)中的高效沉淀一體設備設有藥劑投加區、反應區和沉淀區,所述的藥劑投加區設有NaOH投加入口,所述高效沉淀一體設備的出水管道設有HCl投加入口。
作為優選,所述步驟4)中的1#電驅動膜裝置為一多價離子分離電驅動膜裝置,所述步驟6)中的2#電驅動膜裝置為采用均相離子交換膜的濃縮電驅動膜裝置,所述步驟8)中的3#電驅動膜裝置為雙極膜裝置,所述步驟7)中的4#電驅動膜裝置為采用均相離子交換膜的濃縮電驅動膜裝置。
作為優選,所述的1#電驅動膜裝置對高效沉淀一體設備出水進行分鹽處理,得到以富含NaCl的1#濃室料液和富含Na2SO4的1#淡室料液,所述的1#淡室料液送至脫硫島系統,與脫硫島系統的循環漿液中的Ca2+反應形成CaSO4而去除SO42-。
作為優選,所述的3#電驅動膜裝置電解處理后,形成的酸室料液為2.5mol/L濃度的HCl溶液,堿室料液為3.2mol/L濃度的NaOH溶液。
本發明還提供了一種火力發電廠脫硫廢水的零排放處理系統,包括:
反應池,通過往反應池中投加Ca(OH)2,去除廢水中含有的F-、部分SO42-和Mg2+;
電化學裝置,通過電化學裝置對反應池的出水電解處理進一步去除Mg2+,降低廢水中的NaCl和CODCr濃度,產生的微小氣泡能起氣浮效果,提高水質懸浮物的去除效果;
高效沉淀一體設備,電化學裝置出水進入高效沉淀一體設備,高效沉淀一體設備通過投加NaOH,鼓入空氣中的CO2,去除廢水中的Mg2+和Ca2+,使廢水的總硬度在20mg/L以下,高效沉淀一體設備出水通過投加HCl調節pH至7.0-9.0;
1#電驅動膜裝置,高效沉淀一體設備出水進入1#電驅動膜裝置,通過1#電驅動膜裝置的處理使得廢水中的Cl-和SO42-分離,得到富含SO42-的1#淡室料液和富含Cl-的1#濃室料液;
脫硫島系統,1#電驅動膜裝置得到的1#淡室料液返回至脫硫島系統,通過與脫硫島漿液中的Ca2+反應形成CaSO4而去除SO42-,得到脫硫廢水;
2#電驅動膜裝置,1#電驅動膜裝置得到的1#濃室料液進入2#電驅動膜進行濃縮處理,得到2#濃室料液和2#淡室料液;
4#電驅動膜裝置,用于對2#電驅動膜裝置得到的2#淡室料液進行凈化處理,得到4#淡室料液和4#濃室料液,4#淡室料液為淡水,4#濃室料液為1.5~2.0%濃度的鹽水,4#濃室料液循環至2#電驅動膜裝置的進水端與1#電驅動膜裝置得到的1#濃室料液混合;
3#電驅動膜裝置,用于對2#濃室料液進行電解處理,電解后鹽室的鹽水濃度達到2#電驅動膜裝置進水端的濃度后回流至2#電驅動膜裝置進水端,堿室料液用于高效沉淀一體設備的反應區加藥,酸室料液用于高效沉淀一體設備出水的pH回調至7.0-9.0。
作為優選,所述的反應池用于投加的Ca(OH)2與廢水中的F-、SO42-、Mg2+反應形成不溶性物質,反應池內設有機械攪拌設備和高效曝氣設備,用于提高反應池內廢水的反應效率。
作為優選,所述的電化學裝置包括電極、整流器、池體設備和電纜,所述的電極為為含鐵的鋼材。
作為優選,所述的電化學裝置在運行過程中隨著整流器輸出電流的升高,電極不斷溶解形成Fe2+,在廢水中起到絮凝橋架作用,陰極產生的NaOH能進一步去除廢水中的Mg2+,產生的H2在廢水中有氣浮效果,能提高廢水中懸浮物的去除率,陽極產生的Cl2能氧化廢水中的還原性物質和大部分有機物,降低廢水中的CODCr,提高后續處理系統的穩定性。
作為優選,所述高效沉淀一體設備設有藥劑投加區、反應區和沉淀區,所述的藥劑投加區設有NaOH投加入口,所述高效沉淀一體設備的出水管道設有HCl投加入口。
作為優選,所述的1#電驅動膜裝置為一多價離子分離電驅動膜裝置,所述的2#電驅動膜裝置為采用均相離子交換膜的濃縮電驅動膜裝置,所述的3#電驅動膜裝置為雙極膜裝置,所述的4#電驅動膜裝置為采用均相離子交換膜的濃縮電驅動膜裝置。
作為優選,所述的1#電驅動膜裝置對高效沉淀一體設備出水進行分鹽處理,得到以富含NaCl的1#濃室料液和富含Na2SO4的1#淡室料液,所述的1#淡室料液返回至脫硫島系統,與脫硫島系統的循環漿液中的Ca2+反應形成CaSO4而去除SO42-。
作為優選,所述的3#電驅動膜裝置電解處理后,形成的酸室料液為2.5mol/L濃度的HCl溶液,堿室料液為3.2mol/L濃度的NaOH溶液。
電化學裝置為安裝有含Fe電極的廢水處理設備,主要包括整流器、電極、池體和電纜等,通過整流器的直流電場,電極出現氧化還原反應,陰極不斷產生NaOH和H2,陽極不斷產生Cl2,通過電化學裝置的電解作用一般能降低廢水中的Mg2+、重金屬等無機離子,又能通過產生的Cl2降低廢水中的有機物含量,而電解產生的H2又能起到氣浮作用,降低廢水中的懸浮物含量。
電驅動膜技術是指在電場力作用下離子通過選擇性離子交換膜的膜分離過程,其核心部分為陰陽離子交換膜,即利用陽離子交換膜只允許陽離子通過,陰離子交換膜只允許陰離子通過的特性對溶液中離子進行選擇性分離的技術,在電場力作用下,溶液中的陰陽離子發生定向遷移,從一部分水體遷移到另一部分水體,從而達到溶液分離、提純和濃縮的目的,雙極膜的出現,使電滲析的用途得到擴展,雙極膜是由陰離子交換膜和陽離子交換膜復合而成的,在兩層中間通常稱為中間催化層,其原理為:在雙極膜兩側加上電壓時,溶液中的離子會發生定向遷移,與此同時水分子會透過陰陽離子交換膜進入到中間催化層,在兩側活性基團作用下發生電解生成氫離子和氫氧根離子,以此來充當電荷負載,消耗的水又通過周圍溶液中的水向膜中間層滲透而得到補充,與常規電滲析相比,在雙極膜作用下水解離速率被提高5千萬倍以上,因此能耗大大降低,電滲析的應用范圍也大大延伸。雙極膜電滲析也屬于電滲析應用范圍,是通過將雙極膜與離子交換膜相結合,組成不同的隔室(酸室、堿室和料液室),使其在酸堿制備領域有獨特的優勢,在一定的電壓作用下,陰陽離子能分別通過陰陽離子交換膜,與雙極膜產生的氫離子和氫氧根離子結合產生對應的酸和堿。
本發明的有益效果如下:
1)、通過化學反應+電化學裝置+高效沉淀一體設備+一多價分離電驅動膜+濃縮電驅動膜+雙極膜組合工藝可回用脫硫廢水中90%以上的水分,同時又能資源化利用廢水中的Na2SO4和NaCl,生產石膏并無需采購處理過程中的酸和堿;
2)、通過組合工藝處理脫硫廢水可減少Ca(OH)2加藥量和CaSO4的產生量,進一步減少處理成本,提高電化學裝置運行的穩定性;
3)、通過電化學裝置能提高CaSO4的沉淀速率,并能去除廢水中的CODCr,提高系統運行的穩定性;
4)、通過雙極膜裝置處理濃鹽水既不需要高能耗的蒸發結晶處理系統,又能提高廢水中的資源利用率;
5)、通過本發明能去除蒸發結晶處理方法所產生的固體廢物處置費用,一定程度上降低了脫硫廢水的零排放處理成本;
6)、本發明兼具經濟效益和社會效益,具有研究和推廣價值。





