電鍍污水的水質復雜,成分不易控制,其中含有的鉻、銅、鎳、鎘、鋅、金、銀等重金屬離子和氰化物等毒性較大,有些屬于致癌、致畸、致突變的劇毒物質,對人類危害極大。因此,電鍍污水必須認真進行回收處理,達到保護環境、造福人民的要求。要選擇比較正確的電鍍污水處理方法,首先必須對摸清電鍍污水的種類、來源和污染物水平。下面針對混合污水處理及含鉻電鍍污水處理方法做一個介紹。
電鍍混合污水,系指含有多種金屬離子的電鍍污水,也可以包括酸、堿污水在內。《規范》規定下列污水不應排入混合污水處理系統之內:
1、未經氧化處理的含氰污水和未經除鉻處理的的含鉻污水;
2、含各種絡合劑超過允許濃度的污水,其允許濃度應通過試驗確定;
3、含各種表面活性劑超過允許濃度的污水,其允許濃度應通過試驗確定;
4、含有可能回收利用物料的污水。
電鍍污水處理方法:(1)該污水混合后經格柵處理由防腐泵提升經轉子流量計進入中和反應池,該池內安裝有PH計及攪拌機,當向反應池投加堿時,各金屬在一定的PH值下生成相應的氫氧化物沉淀物。根據我們以往所積累的對電鍍污水行業的處理經驗,混合污水比較佳沉淀的PH值為9.5,反應后的出水進入中間水池,再經過經砂濾后,出水的PH還是偏堿性,因此再經PH調節池加酸調節后可達標排放。壓濾后的污泥外運集中深埋或制磚或回收金屬離子或經其它無害化處理。
經破氰和鉻還原的污水與混合污水進行混合,采用二次中和沉淀處理工藝,中和劑采用粉石粉和氫氧化鈉配合使用,一次中和反應投加粉石粉和氫氧化鈉,由進口PH計在線監控PH在7.5~8之間,二次中和反應采用氫氧化鈉并控制PH在10~10.5之間。混合污水中各種重金屬成份多,而每種重金屬加堿析出的比較佳PH范圍不同(見表),尤其對一些兩性元素,如鋅,它的氫氧化物,既溶于強酸,又溶于強堿,其沉淀的比較佳PH是8.5-9.0,所以兩段PH調節沉淀是必須的。根據我院的工程實踐經驗,沉淀后污水部分重金屬仍有流失,而PE管過濾把關措施效果很好。經PE管過濾后經PH調過的污水,80%回用于生產,其余達標排放。
某些金屬氫氧化物沉淀析出的比較佳范圍

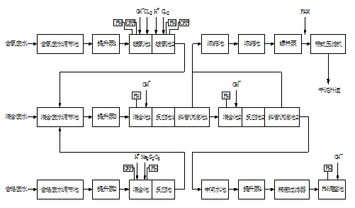
根據以上設計指導思想,確定電鍍污水處理方法流程,詳見以下污水處理工藝流程框圖。

電鍍污水處理方法(2)處理工藝流程說明
含氰污水經氰污水調節池勻質勻量后用提升泵1泵入破氰池1,池內投加液堿至PH:10~11、加入液氯,進行一次破氰,控制ORP為300mV,而后流入破氰池2進行二次破氰,二次破氰投加硫酸調PH至7.5~8,投加液氯控制ORP650mV,破氰池內均采用機械攪拌,經二次破氰后污水流入混合污水調節池。
含鉻污水經鉻污水調節池勻質勻量后用提升泵2泵入鉻還原反應池,池內投加硫酸控制PH為2~3之間,由加藥泵投加焦亞硫酸鈉,控制ORP在300~330mV之間,還原反應池內采用機械攪拌,經還應后的污水流入混合污水調節池。
混合污水經混合污水調節池勻質,為適應重金屬離子沉淀不同的PH要求,采用兩段PH調節和反應沉淀分離法。混合污水由提升泵3泵入一次中和反應池,池內投加石灰乳液和液堿,在線控制PH為7.5~8之間,使污水中的重金屬離子與OH-反應生成氫氧化物絮體后自流入斜板沉淀池,經斜板沉淀池進行泥水分離,上清液進入二次中和反應池,池內投加液堿,控制PH為10~10.5之間,而后進行二次斜板沉淀處理,二次斜板沉淀池上清液進入中間水池,經加壓PE管過濾后再在PH調整池中投加硫酸在線調節PH為6~9,處理出水回用于生產或排放。污泥排入污泥濃縮池。
污泥處理:采用比較成熟的污泥濃縮池濃縮污泥,再經帶式壓濾機脫水。脫水污泥合理處置。
(3)含鉻電鍍污水處理方法
采用亞硫酸鈉法處理含鉻電鍍污水,可采用下圖所示基本工藝流程圖:

電鍍污水處理方法3.1 含鉻電鍍污水處理方法一般宜采用間歇式處理,當設置兩格反應沉淀池交替使用時,可不設污水調節池,其沉淀方式宜采用靜止沉淀。當污水量大,含六價鉻離子濃度變化幅度不大時,可采用連續式處理,沉淀方式宜采用斜板沉淀池。具體參見http://www.dowater.com更多相關技術文檔。
采用亞硫酸鈉法處理含鉻電鍍污水,應符合列要求:
1.污水應先進行酸化,其PH值應小于或等于3。
2.亞硫酸鈉的投藥量應按實際情況確定,一般可按六價鉻離子與亞硫酸鈉的重量比1:3.5~1:4投加。
3.亞硫酸鈉與污水混合反應均勻后,應加堿調整PH值至7~8。
4.亞硫酸鈉與污水混合反應時間和堿與污水混合反應時間都不宜小于15~30min。
當采用間歇處理時,反應沉淀池應加蓋封閉,其有效容積可按3~4平均小時污水處理量計算。反應后的沉淀時間宜為1~1.5h。
含鉻污水中Cr6+還原,采用亞硫酸鈉還原,方法成熟可行,可以達到盡可能減少污泥產生量的目的,過程在線控制PH2~3,控制ORP在300~330mV之間。經還原處理后的污水流入混合污水調節池。
由于還原反應時,污水須調PH值至2~3之間,因此將酸洗污水引進與含鉻污水混合,可減少酸的用量,降低污水處理的運行費用,達到以廢治廢的目的。





